기본설명-01.jpg

Silicone fluid needs to be homogenized when it is introduced to other materials or water in the manufacturing of silicone greases, lubricants or coatings.  Silicone mold release agents require homogenization to emulsify and disperse the silicone uniformly throughout the water phase.  Sonic Corp has worked with paper companies such as Kimberly Clark and P&G to homogenize release agents using our Sonolator High Pressure Homogenizer.

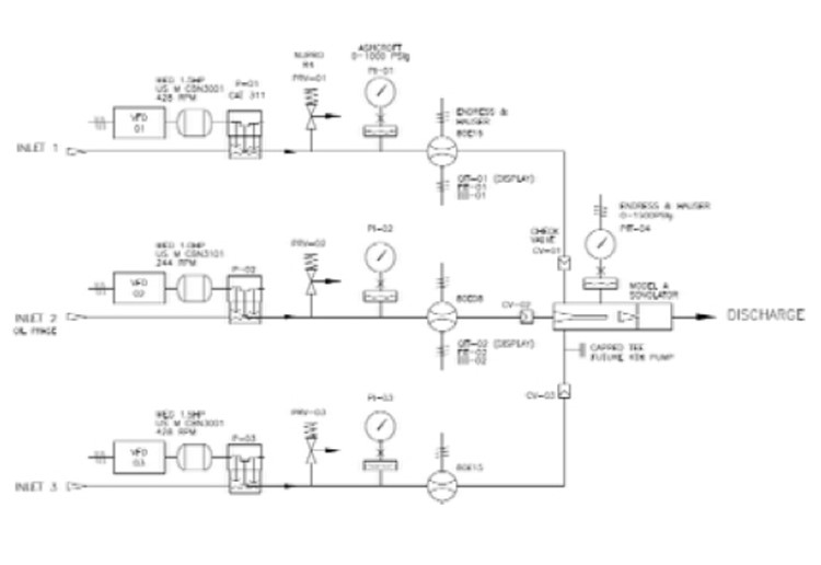
Dow Corning manufacturers a wide range of silicone solutions and has been using Sonolator homogenizing technology for over 50 years.  One of the greatest benefits of the Sonolator is its ability to be used in multiple-feed homogenizing processes.  Sonic is the only company that designs and manufactures inline emulsification systems that meter various liquid streams and processes inline using high pressure and no mechanical shear!

silicon_001.jpg